联系我们

雅博体育app入口
地 址:江苏省盐城市新洋经济区新盐路43号(一厂区)
盐城经济技术开发区柳江路18号(二厂区)
联系人:朱先生
手 机:13851188001
网 址:http://jidachina.com
地 址:江苏省盐城市新洋经济区新盐路43号(一厂区)
盐城经济技术开发区柳江路18号(二厂区)
联系人:朱先生
手 机:13851188001
网 址:http://jidachina.com
- 双轴双转子选粉机
- 所属分类:选粉设备 点击次数:77 发布日期:2020-01-19

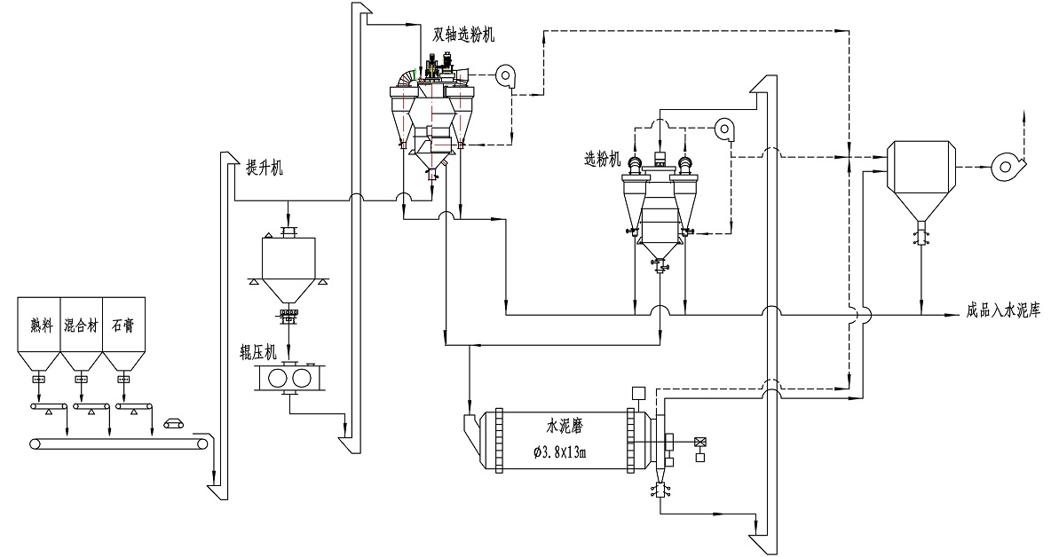
双轴双转子涡流选粉机工作原理
双轴双转子涡流选粉机为升级换代产品,选粉机配有两套转动系统,分别驱动两只转子,真正实现物料三分离(细粉、中粗粉、粗粉),且三种粉料的粒径按需可控可调。
双轴双转子高性能选粉机工艺优势介绍
①真正三分离物料:三种物按不同的工艺需要进行分级,返回大颗粒至稳流仓,细粉选出进入成品粉,中粗粉送入球磨机。
②提高辊压机效率:返回稳流仓的细颗粒大幅减少,辊压机的做功效率可提高至85%。
③提高台时产量:V型选粉机为静态选粉机,选粉效率低,且没有精细选粉,采用双轴双转子选粉机可使磨前辊压产生的微细粉及时选出,提高系统台时产量,关键是还可以改善水泥质量。
④结构紧凑:采用双轴双转子选粉机替代V选,减少V型选的设备投资及土建投资(V选高度高体积大)同时管道布置紧凑,系统阻力降低,能耗大幅下降;
⑤适应性强:双轴双转子选粉机解决V型选粉机对水分敏感及分散度不高的问题,特别在多雨水的南方优势尤其明显。
典型工艺

选粉机比较表

![1589458835979813.jpg 5e23f710527e2[1].jpg](/ueditor/php/upload/image/20200514/1589458835979813.jpg)
-
上一篇: 篇
下一篇:粉煤灰专用分级机










关注手机站